निंगबो रिचज टेक्नॉलॉजी कंपनी, लि.
निंगबो रिचज टेक्नॉलॉजी कंपनी, लि.
उत्पादने
उत्पादने
FN18 12kV 3 फेज गँग ऑपरेटेड एअर लोड ब्रेक स्विच अर्थिंग डिव्हाइससह आणि फ्यूज स्विच नाल्फ
  • FN18 12kV 3 फेज गँग ऑपरेटेड एअर लोड ब्रेक स्विच अर्थिंग डिव्हाइससह आणि फ्यूज स्विच नाल्फFN18 12kV 3 फेज गँग ऑपरेटेड एअर लोड ब्रेक स्विच अर्थिंग डिव्हाइससह आणि फ्यूज स्विच नाल्फ
  • FN18 12kV 3 फेज गँग ऑपरेटेड एअर लोड ब्रेक स्विच अर्थिंग डिव्हाइससह आणि फ्यूज स्विच नाल्फFN18 12kV 3 फेज गँग ऑपरेटेड एअर लोड ब्रेक स्विच अर्थिंग डिव्हाइससह आणि फ्यूज स्विच नाल्फ

FN18 12kV 3 फेज गँग ऑपरेटेड एअर लोड ब्रेक स्विच अर्थिंग डिव्हाइससह आणि फ्यूज स्विच नाल्फ

Model:FN18-12DR
FN18 लोड स्विचेस आणि लोड स्विच-फ्यूज संयोजन उच्च-व्होल्टेज, उच्च-कार्यक्षमता लोड स्विचेस आहेत जे कॉम्प्रेस्ड-एअर आर्क एक्सटिंग्युशिंग आणि गॅस-उत्पादित चाप विझवण्याचे संयोजन करतात. लोड स्विच आणि फ्यूजचे संयोजन लोड स्विचच्या रेट केलेल्या ब्रेकिंग करंटपर्यंत कोणतेही लोड करंट स्विच करण्यासाठी फ्यूजच्या फायद्यांसह आणि लोड स्विचच्या रेट केलेल्या शॉर्ट-सर्किट ब्रेकिंग करंटपर्यंत कोणतेही ओव्हरकरंट स्विच करण्यासाठी फ्यूजच्या फायद्यांचे संयोजन करते. हे AC 50Hz रेट केलेले व्होल्टेज 12kv आणि रेट केलेले वर्तमान 630A Esp च्या तीन-फेज पॉवर वितरणामध्ये वापरले जाते, शहरातील नेटवर्क बांधकाम सुधारणा उच्च इमारती आणि सार्वजनिक सुविधांमध्ये पॉवर रिंग नेटवर्कसाठी पॅकेज सबस्टेशन आणि ट्रान्सफॉर्मरचे संरक्षण करण्यासाठी एक आदर्श उत्पादन म्हणून यात प्रगत डिझाइनची वैशिष्ट्ये आहेत साधी ऑपरेशन प्रभाव संरचना आणि उच्च वेगवान वेगवान लाइट फंक्शन आणि वेगवान दिसण्यावर स्मार्ट लाइट फंक्शन.

FN18 12kV 3 फेज गँग ऑपरेटेड एअर लोड ब्रेक स्विच अर्थिंग डिव्हाइससह आणि फ्यूज स्विच नाल्फ

     आम्ही लोड स्विच, आउटडोअर हाय व्होल्टेज ऑटो रीक्लोजर, इनडोअर व्होल्टेज व्हॅक्यूम ब्रेकर विकसित करण्यासाठी वचनबद्ध आहोत जे ग्राहकांच्या गरजांच्या जवळ आहेत आणि ग्राहकांना चांगली उत्पादने प्रदान करतात. आम्ही नेहमीच पुरस्कृत समाजाला आशीर्वाद मानतो आणि मातृभूमीची समृद्धी आणि पुनरुज्जीवन ही स्वतःची जबाबदारी मानतो. आमची कंपनी आमची एंटरप्राइझ प्रतिष्ठा आणि कर्मचाऱ्यांच्या गुणवत्तेला आमची विकास हमी म्हणून एंटरप्राइझ विकासाच्या पुढे घेऊन जाते. विज्ञान आणि तंत्रज्ञान ही पहिली उत्पादक शक्ती आहे या कल्पनेवर आमचा आग्रह आहे. आमचे तांत्रिक कौशल्य, कार्यक्षम व्यवस्थापन आणि उच्च-गुणवत्तेच्या उत्पादनांसह, आम्ही आमच्या किफायतशीर वस्तूंसह आमच्या ग्राहकांकडून प्रशंसा मिळवली आहे.

      FN18-口 हा एक सामान्य उद्देश, तीन-ध्रुव, लोड ब्रेक स्विच आहे जो स्विचगियर मालकांना आणि असेंबलर्सना प्रगत व्यत्यय आणणारे तंत्रज्ञान आणि कॉम्पॅक्ट डिझाइनमध्ये सिद्ध, विश्वासार्ह कामगिरीचे फायदे प्रदान करतो. 12-40.5 kV च्या रेटिंगमध्ये मेटल-बंद आणि पॅड-माउंट केलेले स्विचगियर ऍप्लिकेशन्ससाठी बिल्डिंग ब्लॉक म्हणून स्विचगियर असेंबलरसाठी स्विच उपलब्ध आहे.

मानक FN18 स्विचमध्ये स्टँड-ऑफ इन्सुलेटरसह हेवी-ड्यूटी स्टील फ्रेम, एक अद्वितीय पफर-प्रकार चाप विझवणारी प्रणाली, एक ऑपरेटिंग यंत्रणा आणि विद्युत प्रवाह वाहून नेणारे घटक, कास्ट हिंग्ज आणि जबड्याच्या कनेक्टरसह ब्लेड-प्रकार इंटरप्टर्स समाविष्ट आहेत.

पर्यायी ॲक्सेसरीज आणि वैशिष्ट्यांमध्ये विविध ऑपरेटिंग हँडल, एक मोटर ऑपरेटर, सहाय्यक स्विचेस, शंट ट्रिप डिव्हाइस, फ्यूज बेस, मेकॅनिकल फ्यूज ट्रिपिंग, ग्राउंडिंग स्विचेस, मेकॅनिकल डोअर इंटरलॉकिंग आणि की इंटरलॉकिंग यांचा समावेश आहे.








मूलभूत माहिती.



रचना



तांत्रिक मापदंड


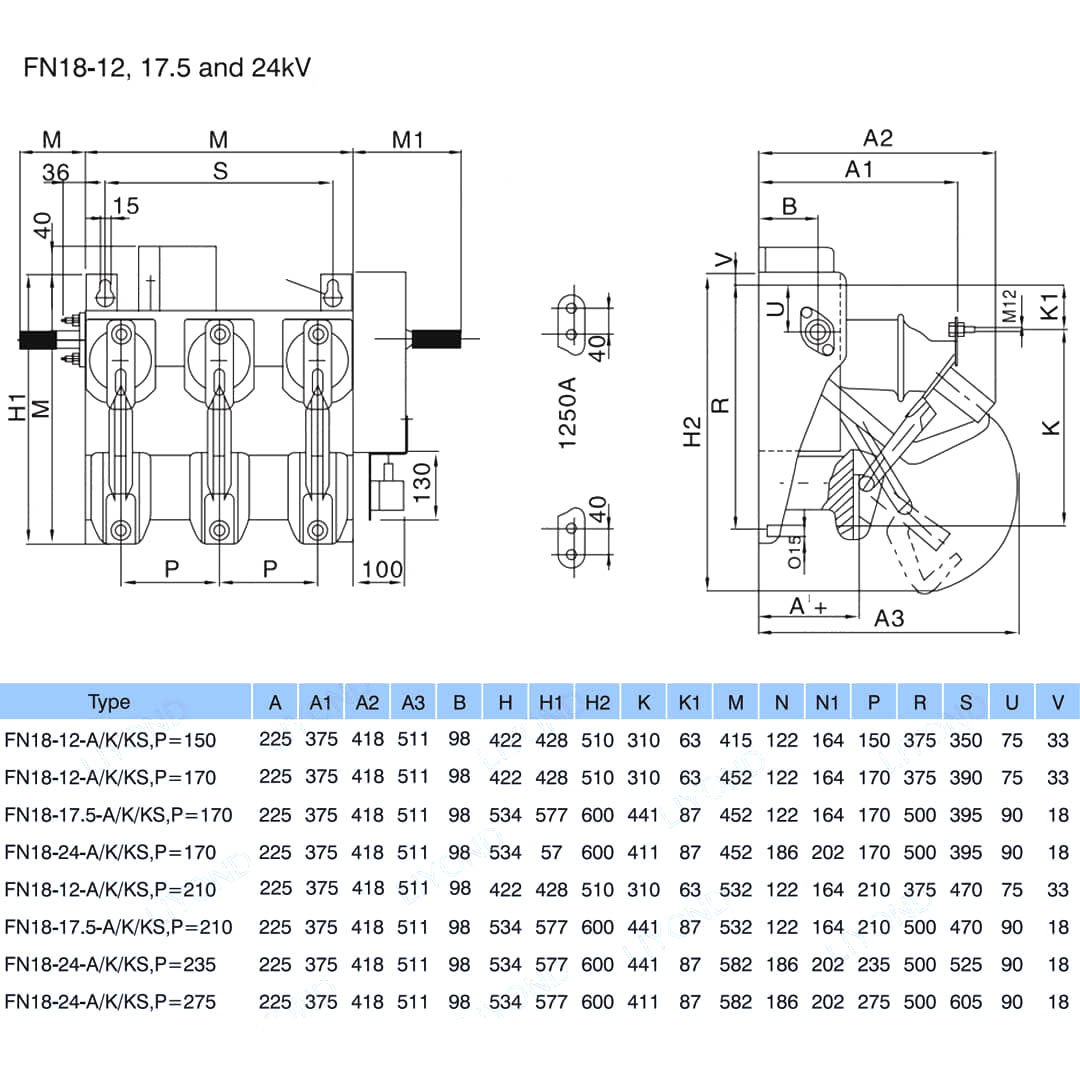
मॉडेल आणि रेखाचित्र






वारंवार विचारले जाणारे प्रश्न

प्रश्न: मला तुमच्या उत्पादनांच्या किंमती मिळू शकतात?

A: स्वागत आहे. कृपया आम्हाला येथे चौकशी पाठविण्यास मोकळ्या मनाने. आम्ही तुम्हाला 24 तासांच्या आत उत्तर देऊ.

प्रश्न: बल्क ऑर्डरपूर्वी मी नमुना मिळवू शकतो?

उ: होय, आम्ही चाचणी आणि गुणवत्ता तपासण्यासाठी नमुना ऑर्डरचे स्वागत करतो. मिश्रित नमुने स्वीकार्य आहेत.

प्रश्न: आम्ही उत्पादनांवर आमचा लोगो/कंपनीचे नाव प्रिंट करू शकतो का?

उ: होय, नक्कीच, आम्ही OEM स्वीकारतो, नंतर आपण आम्हाला ब्रँड अधिकृतता प्रदान करणे आवश्यक आहे.

प्रश्न: तुम्ही उत्पादन सानुकूलन स्वीकारता?

उ: होय, नक्कीच, कृपया विशिष्ट रेखाचित्रे किंवा पॅरामीटर्स प्रदान करा, आम्ही मूल्यांकनानंतर तुम्हाला उद्धृत करू.

प्रश्न: आघाडी वेळ काय आहे?

A: लीड टाइम ऑर्डर केलेल्या प्रमाणांवर अवलंबून असतो, साधारणपणे पेमेंट मिळाल्यानंतर 7-20 दिवसांच्या आत.

प्रश्न: तुमच्या व्यापार अटी काय आहेत?

A: आम्ही EXW, FOB, CIF, FCA, इत्यादी स्वीकारतो.

प्रश्न: तुमची पेमेंट पद्धत काय आहे?  

उ: आम्ही टी/टी, वेस्टर्न युनियन, पेपल इ. स्वीकारतो.

प्रश्न: आपण तयार उत्पादनांची तपासणी करता?

उ: होय, उत्पादनाची प्रत्येक पायरी आणि तयार उत्पादनांची शिपिंग करण्यापूर्वी QC विभागाद्वारे तपासणी केली जाईल. आणि आम्ही शिपमेंटपूर्वी आपल्या संदर्भासाठी वस्तू तपासणी अहवाल देऊ

प्रश्न: विक्रीनंतर गुणवत्तेची समस्या कशी सोडवायची?

उ: गुणवत्तेच्या समस्यांचे फोटो घ्या आणि आमच्या तपासणीसाठी आणि पुष्टी करण्यासाठी आम्हाला पाठवा, आम्ही 3 दिवसांच्या आत तुमच्यासाठी समाधानी समाधान देऊ.



कारखाना


प्रमाणपत्र




हॉट टॅग्ज: FN18 12kV 3 फेज गँग ऑपरेटेड एअर लोड ब्रेक स्विच विथ अर्थिंग डिव्हाइस आणि फ्यूज स्विच नाल्फ, चीन, उत्पादक, पुरवठादार, कारखाना, कमी किंमत, गुणवत्ता, नवीनतम विक्री, प्रगत
चौकशी पाठवा
संपर्क माहिती
  • पत्ता

    क्रमांक 1083 झोंगशान ईस्ट रोड, यिन्झो जिल्हा, निंगबो सिटी, झेजियांग प्रांत, चीन

  • दूरध्वनी

    +86-18958965181

  • ई-मेल

    sales@switchgearcn.net

कमी व्होल्टेज स्विचगियर, उच्च व्होल्टेज इन्सुलेटर, उच्च व्होल्टेज अर्थिंग स्विच किंवा किंमत सूचीबद्दल चौकशीसाठी, कृपया आम्हाला तुमचा ईमेल पाठवा आणि आम्ही 24 तासांच्या आत संपर्कात राहू.
X
आम्ही तुम्हाला एक चांगला ब्राउझिंग अनुभव देण्यासाठी, साइट रहदारीचे विश्लेषण करण्यासाठी आणि सामग्री वैयक्तिकृत करण्यासाठी कुकीज वापरतो. ही साइट वापरून, तुम्ही आमच्या कुकीजच्या वापरास सहमती देता. गोपनीयता धोरण
नकार द्या स्वीकारा